Marian Margala Bošáca : Meranie intenzity a kvality DVB-S paketov SkyLink,CS Link,DIGI,TELENOR

By Roman Dávid. ,

Meranie intenzity a kvality DVB-S paketov Skylink , CS Link , DIGI , UPC , TELENOR .... s meracím prístrojom KATHREIN-GRUNDIG MSK 33 a s anténou KOVOSAT 120 cm. 
       margala 1 uvod
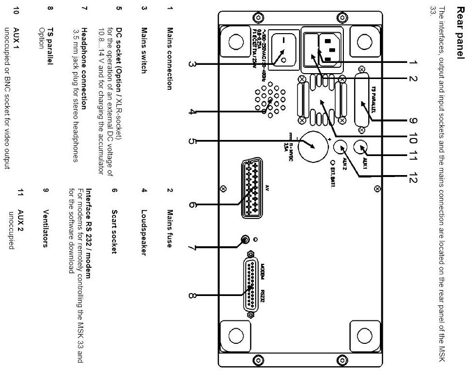
 SAT-TV-FM TEST RECEIVER KATHREIN-GRUNDIG MSK 33 :

margala all uvod
Kathrein Grundig detail panelKathrein Grundig detail z bokuKathrein Grundig detail QPSK constellaltion diagrams

kathrein infokathrein info 1kathrein info 2
kathrein infokathrein infokathrein info
kathrein infokathrein infoKathrein Grundig menu

Meranie intenzity a kvality sat cz sk digi power ber constalation
    
Datum merania ................................................ 03.01.2009
Miesto merania ................................................ Bošáca
Teplota ............................................................. nezaznamenaná
Stav vonkajšieho prostredia............................ oblačno s hustým snežením
Použité komponenty : 
    
1,Stredová parabolická anténa kovosat 120 cm
2,Sat konvertor Invacom
3,Tiahlový 18 pal.motor strong
4,Dlžka koax zvodu do miesta merania cca 18m
    
Meracie prístroje : Promax prolink 4c+premium / Kathrein-Grundig test receiver MSK-33
    
Legenda :
    
001.......................... poradové číslo snímku
Astra 3a.................. satelit
Stv 3....................... tv program
P4C ........................ mer.zariadenie
Kathrein ................. mer.zariadenie
spektrum................ spektrálna analýza
ber dci .................... režim merania chybovosti
con .......................... constalation diagram

a1  003  astra 3a stv3 kathrein spektruma2  006  astra 3a stv 3 P4C bera3  018  astra 3a stv 3 kathrein con 11
b1  021  astra 3a ocko P4C spektrumb2  026  astra 3a ocko P4C ber 1b3  027  astra 3a ocko kathrein con
c1  032  astra 3a nova P4Cc2  035  astra 3a nova spektrum 2c3  039  astra 3a nova P4C ber 1
d1  051  astra 3a cz kathrein spektrumd2  055  astra 3a cz P4C ber 2d3  057  astra 3a cz kathrein con 1
e1  064  astra 3a sk P4C bere2  066  astra 3a sk P4C ber 2e3  068  astra 3a sk kathrein con
f1  074  1W stv digi P4C spektrum 1f2  080  1W stv digi  P4C ber 3f3  083  1W stv digi Kathrein con 1
g1  088  1W jetix digi Kathrein spektrum 1g2  093  1W jetix digi P4C ber 3g3  098  1W jetix digi Kathrein con 2
h1  101  1W hbo digi  P4C spektrum 1h2  107  1W hbo digi P4C ber 3h3  110  1W hbo digi Kathrein con 3
i1  152  Thor musiq1 Kathrein spektrum 1i2  155  Thor musiq1 P4C ber 3i3  159   Thor musiq1 Kathrein con 3